В подвале слишком тепло. Регулировка температуры
В подвале слишком тепло. Регулировка температуры
Регулировка показателей заключается в их поддержании, независимо от времени года и погоды на поверхности подвала. Какая температура в погребе, вам подскажет градусник, а что делать, если она вас не устраивает, — решений много.
Если погреб без отопления промерзает зимой, то возможно, стоит рассмотреть вариант его заглубления. Промерзание может указывать на то, что подвал вырыт не достаточно глубоко и находится выше уровня промерзания грунта. Если нет возможности провести углубление погреба, то нужно его утеплить снаружи при помощи современных теплоизоляционных материалов, чтобы сохранить разность показателей. Чаще всего углубить подвал невозможно из-за близкого залегания грунтовых вод. Отличным вариантом поддержания погреба в стандартной температуре может служить пенополистерол.
Если же зимой в погребе слишком тепло, то можно просто открывать дверь для притока холодного воздуха в помещение. Такой режим помогает плохой вентиляции. Кроме того, создание сквозняка помогает и уменьшить температуру летом, правда, незначительно.
Если погреб находится под домом, то в нем могут быть повышенные показатели. Поэтому обязательно провести надёжную теплоизоляцию, чтобы сделать помещение прохладнее. Также при высокой температуре необходимо занести в помещение лед. Этот, довольно стандартный, способ поможет поддерживать показатели в норме в жаркое время года.
Кроме того, отлично помогают сплит системы и современные двухблочные кондиционеры. Вариант со льдом или снегом подходит для маленького помещения, а для больших подвалов больше подойдет кондиционер или принудительная вентиляция с большим вентилятором.

Норма влажности в подвале. Влажность в погребе.
И абсолютно естественно желание всем этим изобилием завладеть, аккуратно сложить в укромное место и сохранить до весны. Причем такое желание посещает не только садовода-огородника, но и изнеженного городского жителя. Ведь имея запасы, можно с уверенностью ожидать прихода долгой зимы и не опасаться каких-либо эксцессов и неожиданностей.

А запасы в основном хранят в погребе, и для правильного хранения должна быть оптимальная влажность в погребе. Потому как заложенные на хранение овощи живые, они дышат, а, следовательно, выделяют углекислый газ и влагу.
Влажность в погребе не должна быть ни слишком высокой, ни низкой. В первом случае овощи преют и загнивают, а во втором – увядают. Особенно эти процессы интенсивны, когда температура в погребе превышает 5 °C.
Регулировать влажность не особо трудоемкое занятие. Если сухо, то просто ставим ящики с мокрым песком или же развешиваем везде мокрые тряпки. При повышенной же влажности, напротив, расставляем повсюду емкости с чем-нибудь абсорбирующим влагу; это может быть и соль, и негашеная известь, и сухой песок, и зола. Удобнее всего насыпать этот абсорбент в пластиковые ведра – они легкие, хорошо моются, их легко переставлять с места на место.
Теперь о том, как правильно определять уровень влажности в вашем погребе.
Температуру–то определить легко – повесил себе термометр на стенку и знаешь: либо проветриваешь, либо отдушины закрываешь.
А как быть с влажностью? тоже не трудно.
Спускаемся в подвал или погреб со свечкой и смотрим на ее пламя. Если огонек клонится по сторонам и вокруг него образуется ореол малинового цвета, то влажность понижена. При повышенной же, пламя стоит ровно вверх, как солдатик в строю.

А вот еще один остроумный способ, без спичек да свечек.
Раскладываем поверх овощей обычные древесные щепки. Теперь, спустившись в погреб, пробуем их согнуть и сломать. В идеале, при оптимальной влажности в погребе, щепка гнется и ломается беззвучно. Если же слышим треск – то значит, что у нас слишком сухо. Если гнется щепка прекрасно, но ломаться не хочет – то однозначно: в погребе сыро.
Ну, а в целом, если у вас погреб выкопан в песчаной почве, то влажность в нем будет понижена; и, напротив – если почва глинистая, то повышена.

Кстати, при повышенной влажности часто образуется конденсат на стенах и потолке погреба. Прикройте в этом случае ваши овощи слоем опилок, чтобы капли не попадали на них.
И всегда, при любой влажности, раз в неделю осматривайте овощи, убирайте подгнившие и испорченные, и где-то раз в месяц окуривайте погреб дымом от сжигания осиновых щепок либо поленьев. Это прекрасная профилактика от плесени.
Также замечательно будет обработать все деревянные детали и конструкции в погребе медным купоросом . Он действует как антисептик и предотвращает гниение.
Определяя и регулируя указанными методами влажность в погребе, вы замечательно сохраните ваши запасы до весны, и даже до нового урожая.
Источник: https://milyj-dom.ru-land.com/stati/pochemu-teplo-v-podvale-optimalnaya-temperatura-dlya-pogreba
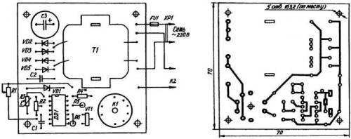
Система регулирования температуры в погребе. Печатная плата терморегулятора

Ярко выраженная зависимость сопротивления терморезистора от температуры позволяет использовать его в качестве датчика, изменяющего напряжение на соединенных входах 1 и 2 логического элемента DD1.1 микросхемы К561ЛА7. Ручками регулировки резисторов R1 и R2 выставляется порог (температура) срабатывания электронной логики. Конденсатором С1 устраняется «дребезг» (самовозбуждение) микросхемы DD1 в момент переключения. Благодаря резисторам R5 и R6 выход «цепочки» логических элементов гальванически увязывается с транзисторным ключом УТ1 (КТ972), нагрузкой которого является реле К1. Оно, в свою очередь, запускает магнитный пускатель К2 типа ПМЕ-074, включающий нагрузку — бытовой нагреватель со встроенным вентилятором общей мощностью 1,5 кВт и более.

Правда, для подключения терморегулятора к бытовой сети необходим понижающий трансформатор. Как подсказывает опыт, приемлем любой малогабаритный «силовичок» (например, от переносного магнитофона, калькулятора). Можно использовать и недорогой сетевой адаптер мощностью 9—10 Вт. Главное, подать на диодный мост терморегулятора требуемые 12 В. Меньшее напряжение может вызвать нестабильность срабатывания реле К1, а большее грозит перегревом, а то и перегоранием его обмоток.
Электронная часть устройства, за исключением датчика, смонтирована на печатной плате из односторонне фольгированного стеклотекстолита размерами 70x70x2 мм и вместе с магнитным пускателем К2 размещена в пластмассовом корпусе подходящих размеров. Терморезистор-датчик сделан выносным и для большей чувствительности прикреплен к небольшому алюминиевому радиатору.
Терморегулятор, собранный без ошибок и из заведомо исправных деталей, начинает работать сразу по включению в электросеть. Настройка же состоит в подборе сопротивления резистора 144, обеспечивающего правильный режим эксплуатации стабилитрона (сверяется по справочнику). Например, при использовании Д814Б в качестве VD1 номинал этого резистора ориентировочно определяется из расчета 100 Ом на каждый 1 В разницы между нестабили-зированным и стабилизированным напряжениями питания. То есть сопротивление 144 для конкретных условий, задаваемых принципиальной электрической схемой, должно составлять (12—9) х 100 Ом = 300 Ом.
Рекомендуется только что смонтированное, подключенное к источнику электроэнергии и еще не помещенное в корпус устройство «погонять» в течение часа-двух. Если выяснится, что напряжение стабилизации «гуляет» или стабилитрон сильно греется, то необходимо подобрать номинал R4.
Далее, с помощью резисторов R1 и R2 задать температуру, которая должна поддерживаться в погребе-овоще-хранилище. Для этого следует, установив их движки в среднее положение и поместив терморезистор в среду с требуемой температурой, при медленном вращении ручки «коррекция» найти такой угол поворота ротора R2, при котором происходит срабатывание реле К1. Затем, охлаждая или нагревая среду, где пребывает датчик, зафиксировать температуру срабатывания термореле при крайних положениях движка резистора Хорошо ручку этого «переменника» на лицевой панели устройства оснастить указателем, а рядом наклеить шкалу из ватмана.

Автор: В.Савельев, г. Радужный, Владимирская обл.
Метки:
- GSM поливалка для цветов!
- Усилитель мощности НЧ своими руками
Когда нас нет дома, кто-то же должен полить цветы. В этом нам поможет удалённый электронный помощник
Для этого нам понадобится старый сотовый телефон с гарнитурой, несколько радиодеталей и насос стеклоомывателя от автомобиля.
Может быть кому-то схема покажется примитивной, но она не дорога проста и, главное — работает! Подробнее…
Hi-Fi усилитель мощности на 300Вт!
Характеристики усилителя мощности низкой частоты PA300 нельзя назвать передовыми, но тем не менее он показал хорошие результаты. Надежный 300 Вт Hi-Fi усилитель мощности можно сделать своими руками.
Как охладить погреб в доме. Баланс температуры и влажности
По большому счету, хороший микроклимат подвального помещения строится на балансе нескольких составляющих: влажность, температура, отсутствие подтоплений. Если хотя бы один из этих показателей выйдет за рамки, то о сохранении провизии говорить не придется. Кроме того, негативное влияние одного фактора автоматически скажется на всех остальных.
Точка росы — это температура при которой на стенах образуется конденсат.
Температура в погребе может незначительно варьироваться в течение всего года. Если в помещении сделана только естественная вентиляция, то зимой и вовсе может отсутствовать нормальный приток воздуха, что повлечет за собой возникновение некоторых проблем. В частности, температура внутри хранилища будет повышаться. Чтобы этого не произошло, многие специалисты рекомендуют устраивать принудительную вентиляцию погреба . В особенности это актуально, если в погребе находится большое количество продуктов и само помещение имеет немалые размеры. В ряде случаев есть смысл обратить внимание на современные технологические устройства, обеспечивающие нормальный температурный и влажностный режим в любых помещениях.
Несмотря на то что климатические условия в разных уголках нашей страны весьма разнообразны, оптимальной температурой для погребов считается +2, +4 градуса.
Именно на такие значения следует ориентироваться в том случае, если вам кажется, что температура в погребе снизилась или, наоборот, чрезмерно высокая. Лучше всего пользоваться электрическими градусниками, с помощью которых можно быстро определить температурный показатель. Или же повесить в погребе обычный ртутный градусник, который также покажет все изменения.